Особенности подключения
На lm317t схема включения довольно проста, состоит из минимального количества компонентов. При этом их число зависит от назначения устройства. Если изготавливается стабилизатор напряжения, для него потребуются следующие детали:
Rs – шунтирующее сопротивление, выполняющее также роль балласта. Выбирается значением около 0,2 Ом, если требуется обеспечить максимальный выходной ток до 1,5 А.
Резистивный делить с R1, R2, подключенный к выходу и корпусу, а со средней точки поступает регулирующее напряжение, образуя глубокую обратную связь. Благодаря чему достигается минимальный коэффициент пульсаций и высокая стабильность выходного напряжения. Их сопротивление выбирается исходя из соотношения 1:10: R1=240 Ом, R2=2,4 кОм. Это типовая схема стабилизатора напряжения с выходным напряжением 12 В.
Если требуется сконструировать стабилизатор тока, для этого понадобится еще меньше компонентов:
R1, являющееся шунтом. Им задается выходной ток, который не должен превышать 1,5 А.
Чтобы правильно рассчитать схему того или другого устройства, всегда можно использовать калькулятор lm317. Что касается расчета Rs, то его можно определить по обычной формуле: Iвых. = Uоп/R1. На lm317 стабилизатор тока светодиода получается достаточно качественный, который может быть изготовлен нескольких типов в зависимости от мощности LED:
- для подключения одноватного светодиода с током потребления 350мА необходимо использовать Rs = 3,6 Ом. Его мощность выбирается не менее 0,5 Вт;
- для питания трехватных светодиодов потребуется резистор сопротивлением 1,2 Ом, ток составит 1 А, а мощность рассеивания не менее 1,2 Вт.
На lm317 стабилизатор тока светодиода получается достаточно надежный, но важно правильно рассчитать сопротивление шунта и выбрать его мощность. А поможет в этом деле калькулятор
Также на светодиодах и на основе этой МС изготавливают различные мощные светильники и самодельные прожекторы.
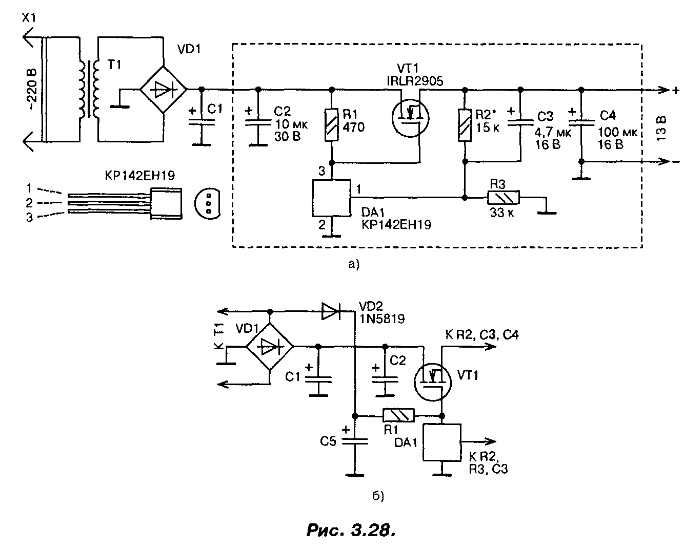
Стабилизатор напряжения на мощном полевом транзисторе 13В (IRLR2905)
При построении сильноточных стабилизаторов напряжения радиолюбители обычно используют специализированные микросхемы серии 142 и аналогичные, «усиленные» одним или несколькими, включенными параллельно, биполярными транзисторами. Если для этих целей применить мощный переключательный полевой транзистор, то удастся собрать более простой сильноточный стабилизатор,

Схема одного из вариантов такого стабилизатора приведена на рис. 3.28.0. Со вторичной обмотки трансформатора переменное напряжение около 13 В (эффективное значение) поступает на выпрямитель и сглаживающий фильтр. На конденсаторах фильтра оно равно 16 В. Это напряжение поступает на сток мощного транзистора VT1 и через резистор R1 на затвор, открывая транзистор.
Часть выходного напряжения через делитель R2, R3 подается на вход микросхемы DA1, замыкая цепь ООС. Напряжение на выходе стабилизатора возрастает вплоть до того момента, пока напряжение на входе управления микросхемы DA1 не достигнет порогового, около 2,5 В. В этот момент микросхема открывается, понижая напряжение на затворе мощного транзистора, т.е. частично закрывая его, и, таким образом, устройство входит в режим стабилизации. Лучшие результаты удастся получить, если диод VD2 подключить к выпрямительному мосту (рис. 3.28.6). В этом случае напряжение на конденсаторе С5 увеличится, поскольку падение напряжения на диоде VD2 будет меньше, чем падение напряжения на диодах моста, особенно при максимальном токе.
При необходимости плавной регулировки выходного напряжения постоянный резистор R2 следует заменить переменным или подстроенным резистором.
В стабилизаторе в качестве регулирующего элемента применен мощный полевой транзистор IRLR2905. Хотя он и предназначен для работы в ключевом (переключательном) режиме, в данном стабилизаторе он используется в линейном режиме. Транзистор имеет в открытом состоянии весьма малое сопротивление канала (0,027 Ом), обеспечивает ток до 30 А при температуре корпуса до 100°С, обладает высокой крутизной и требует для управления напряжения на затворе всего 2,5…3 В. Мощность, рассеиваемая транзистором, может достигать 110 Вт.
Полевым транзистором управляет микросхема параллельного стабилизатора напряжения КР142ЕН19 (импортный аналог TL431). Конденсаторы — малогабаритные танталовые, резисторы — MJ1T, С2-33, диод VD2 — выпрямительный с малым падением напряжения (германиевый, диод Шоттки). Параметры трансформатора, диодного моста и конденсатора С1 выбирают исходя из необходимого выходного напряжения и тока. Хотя транзистор и рассчитан на большие токи и большую рассеиваемую мощность, для реализации всех его возможностей необходимо обеспечить эффективный теплоотвод.
Налаживание сводится к установке требуемого значения выходного напряжения. Надо обязательно проверить устройство на отсутствие самовозбуждения во всем диапазоне рабочих токов. Для этого напряжения в различных точках устройства контролируют с помощью осциллографа. Если самовозбуждение возникает, то параллельно конденсаторам CI, С2 и С4 следует подключить керамические конденсаторы емкостью 0,1 мкФ с выводами минимальной длины. Размещаются эти конденсаторы как можно ближе к транзистору VT1 и микросхеме DA1.
Печатная плата устройства приведена на рис. 3.29. Эта плата рассчитана на установку малогабаритных деталей в корпусах для поверхностного монтажа, в том числе и микросхема КР142ЕН19 требует замены на импортный аналог в корпусе SO-8.

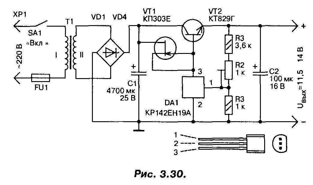
В случае, если полевой транзистор найти не удалось, стабилизатор можно выполнить по другой схеме (рис. 3.30), на мощных биполярных транзисторах, с использованием той же микросхемы. Правда, максимальный ток нагрузки у этого варианта стабилизатора не более 3…4 А. Для повышения коэффициента стабилизации применен стабилизатор тока на полевом транзисторе, в качестве регулирующего элемента применен мощный составной транзистор. Трансформатор должен обеспечивать на вторичной обмотке напряжение не менее 15 В при максимальном токе нагрузки.
Архивы
АрхивыВыберите месяц Апрель 2021 (1) Март 2021 (3) Февраль 2021 (2) Январь 2021 (1) Декабрь 2020 (1) Ноябрь 2020 (1) Октябрь 2020 (1) Сентябрь 2020 (2) Июль 2020 (2) Июнь 2020 (1) Апрель 2020 (1) Март 2020 (3) Февраль 2020 (2) Декабрь 2019 (2) Октябрь 2019 (3) Сентябрь 2019 (3) Август 2019 (4) Июнь 2019 (4) Февраль 2019 (2) Январь 2019 (2) Декабрь 2018 (2) Ноябрь 2018 (2) Октябрь 2018 (3) Сентябрь 2018 (2) Август 2018 (3) Июль 2018 (2) Апрель 2018 (2) Март 2018 (1) Февраль 2018 (2) Январь 2018 (1) Декабрь 2017 (2) Ноябрь 2017 (2) Октябрь 2017 (2) Сентябрь 2017 (4) Август 2017 (5) Июль 2017 (1) Июнь 2017 (3) Май 2017 (1) Апрель 2017 (6) Февраль 2017 (2) Январь 2017 (2) Декабрь 2016 (3) Октябрь 2016 (1) Сентябрь 2016 (3) Август 2016 (1) Июль 2016 (9) Июнь 2016 (3) Апрель 2016 (5) Март 2016 (1) Февраль 2016 (3) Январь 2016 (3) Декабрь 2015 (3) Ноябрь 2015 (4) Октябрь 2015 (6) Сентябрь 2015 (5) Август 2015 (1) Июль 2015 (1) Июнь 2015 (3) Май 2015 (3) Апрель 2015 (3) Март 2015 (2) Январь 2015 (4) Декабрь 2014 (9) Ноябрь 2014 (4) Октябрь 2014 (4) Сентябрь 2014 (7) Август 2014 (3) Июль 2014 (2) Июнь 2014 (6) Май 2014 (4) Апрель 2014 (2) Март 2014 (2) Февраль 2014 (5) Январь 2014 (4) Декабрь 2013 (7) Ноябрь 2013 (6) Октябрь 2013 (7) Сентябрь 2013 (8) Август 2013 (2) Июль 2013 (1) Июнь 2013 (2) Май 2013 (4) Апрель 2013 (7) Март 2013 (7) Февраль 2013 (7) Январь 2013 (11) Декабрь 2012 (7) Ноябрь 2012 (5) Октябрь 2012 (2) Сентябрь 2012 (10) Август 2012 (14) Июль 2012 (5) Июнь 2012 (21) Май 2012 (13) Апрель 2012 (4) Февраль 2012 (6) Январь 2012 (6) Декабрь 2011 (2) Ноябрь 2011 (9) Октябрь 2011 (14) Сентябрь 2011 (22) Август 2011 (1) Июль 2011 (5)
Схемы стабилизаторов и регуляторов тока
Всем известно, что светодиодным лампочкам необходимо питание двенадцать вольт. В сети авто это значение может доходить до 15 В. Светодиодные элементы очень чувствительны, на них такие скачки отражаются отрицательно. Светодиодные лампы могут перегореть либо некачественно светить (мигать, терять яркость и т.д.).
Чтобы светодиоды служили дольше, в электросеть автомобиля включаются драйвера (резисторы). При нестабильности в сети устанавливаются устройства, которые поддерживают постоянное значение. Существует несколько простых микросхем, по которым можно сделать стабилизатор напряжения своими руками. Все компоненты, входящие в цепь, можно приобрести в специализированных магазинах. Обладая начальными знаниями по электротехнике сделать приборы будет несложно.
На КРЕНке
Для того, чтобы сконструировать простейший стабилизатор напряжения 12 вольт своими руками, понадобится микросхема с потреблением 12 В. В этом случае подойдет регулируемый стабилизатор напряжения 12 В LM317. Он может функционировать в электросети, где входной параметр составляет до 40 В. Чтобы прибор стабильно работал, необходимого обеспечивать охлаждение.
Крены для микросхем
Стабилизатор тока на LM317требует для работы небольшой ток до 8 мА, и данное значение обычно остается неизменным, даже при большом токе, протекающем через крен LM317, или при изменении входного значения. Это реализуется с помощью компоненты R3.
Можно применять элемент R2, но пределы при этом будут небольшими. При неизменном сопротивлении LM317 ток, идущий через прибор, будет также стабильным (автор видео — Создано в Гараже).
Входное значение для кренки LM317 может составлять до 8 мА и выше. Пользуясь этой микросхемой, можно придумать стабилизатор тока для ДХО. Это устройство может выступать нагрузкой в бортовой сети или источником электричества при подзарядке аккумуляторной батареи. Сделать простой стабилизатор напряжения LM317 не составляет труда.
На двух транзисторах
На сегодняшний момент пользуются популярностью стабилизирующие устройства для бортовой сети машины на 12 В, разработанные с использованием двух транзисторов. Данную микросхему используют как стабилизатор напряжения для ДХО.
Резистор R2 является токораздающим элементом. При возрастании тока в сети увеличивается напряжение. Если оно достигает значения от 0,5 до 0,6 В, открывается элемент VT1. Открытие компонента VT1 закрывает элемент VT2. В итоге, ток, проходящий через VT2, начинает снижаться. Можно вместе с VT2 применять полевой транзистор Мосфет.
Элемент VD1 включается в цепь, когда значения находится в пределах от 8 до 15 В и настолько велики, что транзистор может выйти из строя. При мощном транзисторе допустимы показания в бортовой сети около 20 В. Не стоит забывать о том, что транзистор Мосфет откроется, если показания на затворе будут 2 В.
На операционном усилителе (на ОУ)
Стабилизатор напряжения для светодиодов на основе ОУ собирается при необходимости создания устройства, которое будет работать в расширенном диапазоне. В рассматриваемом случае в качестве элемента, который будет задавать выпрямляемый ток, является R7. С помощью операционного усилителя DA2.2 можно увеличить уровень напряжения в токозадающем компоненте. Задачей компонента DA 2.1 является контроль опорного напряжения.
При создании схемы следует учесть, что она рассчитана на 3А, поэтому необходим больший ток, который должен поступать на разъем ХР2. Кроме того, следует обеспечивать работоспособность всех составляющих данного устройства.
Сделанный стабилизирующий прибор для автомобиля должен иметь генератор, роль которого выполняет REF198. Чтобы правильно настроить прибор, ползунок резистора R1 нужно установить в верхнее положение, а резистором R3 задавать необходимое значение выпрямленного тока 3А. Для погашения возможных возбуждений, используются элементы R,2 R4 и C2.
На микросхеме импульсного стабилизатора
Если выпрямитель для автомобиля должен обеспечивать высокий КПД в сети, целесообразно использовать импульсные компоненты, создавая импульсный стабилизатор напряжения. Популярной является схема МАХ771.
Схема выпрямителя с импульсным выпрямителем
Импульсный стабилизатор тока характеризуется выходной мощностью 15 Вт. Элементы R1 и R2 делят показатели схемы на выходе. Если делимое напряжение превышает по показателям опорное, выпрямитель автоматически уменьшает выходное значение. В противном случае устройство будет увеличивать выходной параметр.
Сборка данного устройства целесообразна, если уровень превышает 16 В. Компоненты R3 являются токовыми. Для устранения высокого падения нагрузки на данном резисторе в схему следует включить ОУ.
Линейный драйвер на LM317
Описание и Характеристики
По-сути, LM317
представляет собой стабилизатор напряжения
, который можно включить и как стабилизатор тока
. Схема драйвера на этой микросхеме проста, как угол дома: вам потребуется сама микросхема и… один опорный резистор – и все! Все детали можно спаять навесным монтажом, прикрутив микросхему прямо к радиатору. Благодаря простоте и доступности при стоимости микросхемы около 0,2 у.е.
, эта микросхема многие годы пользуется огромной популярностью среди радиолюбителей. Один из аналогов микросхемы – популярная отечественная «КРЕН-ка» КР142ЕН12.
В зависимости от исполнения LM317 может иметь добавочный индекс, характеризующий корпус микросхемы. Наиболее распространенный варинат – LM317T
в корпусе TO-220
под винт для крепления непосредственно к радиатору охлаждения. LM317D2T
в корпусе D 2 PAK
рассчитана для монтажа на плате при небольшой мощности нагрузки.

Микросхема линейного стабилизатора LM317 / LM317T
Принцип регулирования напряжения/тока линейного стабилизатора состоит в том, что стабилизатор изменяет сопротивление p-n перехода выходного мощного транзистора (по сути, последовательного резистора в цепи) и тем самым адаптивно отсекает “лишнее” напряжение или гасит на себе “лишний” ток. Благодаря этому к питающему напряжению не домешиваются какие-либо высокочастотные помехи, поскольку их нет в принципе. Однако, у линейных стабилизаторов есть и серьезный недостаток. Как известно, при прохождении тока через любой резистор, на нем рассеивается мощность в виде тепла. Поэтому у линейного стабилизатора на LM317
склонность к сильному нагреву и, как следствие, достаточно низкий КПД
.
Схемы и примеры включения


Схема подключения LM317
для стабилизатора тока
предельна проста – просто подключить опорный резистор заданного номинала между ножками выхода и регуляторным входом. Значения сопротивления и мощности опорного резистора можно расчитать по упрощеной формуле:
R
= 1,25 / I out P
= 1,25 ⋅ I out
Полученные значения округляем до ближайшего значения номиналов сопротивления и до ближайшего бо́льшего
значения мощности, например для подключения полуваттных SMD 5730 получаем резистор на 8,2 Ом, мощностью 0,25 Вт, а для светодиодов на 1 Вт (300 мА), соответственно – 4,3 Ом и 0,5 Вт. Может оказаться, что резисторов требуемого номинала нет в наличии, тогда можно скомбинировать составной резистор из нескольких одинаковых, соединив из параллельно. В таком случае суммарное сопротивление такого составного резистора будет равно сопротивлению каждого резистора поделенного
на их кол-во, а мощность будет равно мощности каждого резистора помноженного
на их кол-во. Для простоты расчетов в Сети есть достаточно много он-лайн калькуляторов, например, такой .
Для работы стабилизатора тока на LM317 происходит падение напряжения не менее 3 В
– это надо учитывать при подборе входного напряжения и количества последовательно соединенных светодиодов. Например, рабочее напряжение для SMD 5730 – 3,3…3,4 В. Следовательно, если подключать по 3 светодиода в группе, то входное напряжение должно быть от 13 В (рабочее напряжение исправной бортовой сети автомобиля – 14 В).
При всей свое простоте линейный стабилизатор тока на LM317
отличается низким КПД и потребностью в дополнительным охлаждением.
Регулируемый блок питания на стабилизаторе напряжения LM317
Начинающему радиолюбителю просто не обойтись без хотя бы простейшего блока питания. При разработке или настройке того или иного устройства регулируемый блок питания является не заменимым атрибутом. Но если вы начинающий радиолюбитель, и не можете позволить себе дорогой навороченный блок питания, то эта статья поможет вам восполнить вашу нужду
Блок питания на микросхеме LM317T, схема:
В интернете встречается неисчислимое множество схем различных блоков питания. Но даже на первый взгляд легкие схемы, в процессе настройки оказываются не такими уж и легкими. Я рекомендую вам рассмотреть очень простую в настройке, дешевую и надёжную схему блока питания на микросхеме стабилизаторе LM317T, которая регулирует напряжение от 1,3 до 30 В и обеспечивает ток 1А (как правило, этого достаточно для простых радиолюбительских схем) рисунок №1.
VD1 – VD4, VD6, VD7 – Полупроводниковые диоды типа 1N5399 (1.5А 1000В) хотя, вы можете использовать любые другие подходящие по максимальному току 1.5 ампера и напряжению около 50 вольт. Можно также использовать диодный мост с теми же характеристиками. У кого что есть – тот из того и лепит:)VD5 – Обыкновенный светодиод (его не обязательно впаивать) он сигнализирует о включении питания. Диод VD6, защищает схему от бросков тока. VD7 — защищает микросхему от паразитного разряда ёмкости конденсатора С3.
R1 – около 18 КОм (нужно подбирать под ток светодиода).R2 — Можно не впаивать — он необходим в том случае если вам нужно получить нестандартные пределы регулировки напряжения. Вы просто подбираете его таким образом что бы сумма R2 + R3 = 5КОм.
R3 — 5,6 Ком.R4 – 240 Ом.C1 – 2200 мкФ (электролитический)
C2 — 0,1 мкФC3 — 10 мкФ (электролитический)C4 — 1 мкФ (электролитический)DA1 – LM317T
Основным элементом в схеме является микросхема LM317T, все её характеристики вы можете без труда посмотреть в мануале на микросхему. Единственное что следует отдельно отметить, это то что её обязательно необходимо цеплять на радиатор (рисунок №2) что бы микросхема не вышла из строя.
Максимальный ток у неё по документации 1.5 А – но я не рекомендую вгонять её в такие придельные режимы работы.Трансформатор я рекомендую использовать тоже с запасом по току (ток 3А), дабы в случае резкого броска тока он не вышел из строя.Каждый радиолюбитель делает печатные платы как ему самому угодно – но если вам лень её трассировать – можете использовать мой вариант печатной платы рисунок №3, который доступен по этой ссылке или по этой ссылке. Файлы можно открыть с помощью программы Sprint-Layout 5.
Прежде чем начать делать мой вариант разводки платы – ещё раз его просмотрите и проанализируйте!!! Плату я трассировал под способ фотолитографии, так что разверните её как необходимо вам. Я старался сделать плату наиболее универсальной для этой схемы и делал её под свои нужды. Если вы не будите впаивать резистор R2 – то вместо него просто нужна перемычка.
P.S.: Я постарался наглядно показать и описать не хитрые советы. Надеюсь, что хоть что-то вам пригодятся. Но это далеко не всё что возможно выдумать, так что дерзайте, и штудируйте сайт https://bip-mip.com/
Дополнительные рекомендации по настройки схемы:
Все сопротивления в схеме лучше всего ставить полуваттные, это почти гарантия стабильной работоспособности схемы, даже в предельных условиях эксплуатации. Резистор R2 можно полностью исключить из схемы, я оставлял под него место на те случаи, когда нужно получит нестандартное напряжение. А ещё, хорошенько покопавшись в интернете, я нашел специальный калькулятор для пересчёта LM317, а именно резисторов в цепи управления регулировки напряжения.
Резисторы R3 и R4 – это обыкновенный делитель напряжения, таким образом, мы можем его подобрать под те резисторы, что у нас есть под рукой (в заданных пределах) – это очень удобно и позволяет без особого труда отрегулировать работу LM317T под любое напряжение (верхний придел может варьироваться от 2 до 37 В). К примеру, можно так подобрать резисторы, чтобы ваш блок питания регулировался от 1,2 до 20В – всё зависит от пересчёта делителя R3 и R4. Формулу по которой работает калькулятор, вы можете узнать почитав даташит на ЛМ317Т. В остальном — если всё собрано верно , блок питания сразу же готов к работе.
Герой обзора:








Тестирование:
Подобные стабилизаторы выпускаются многими производителями, вот .
Расположение ножек следующее:
1 – регулировка;
2 – выход;
3 – вход.
Собираем простейший стабилизатор напряжения по схеме из руководства:

Вот что удалось получить при 3 положениях переменного резистора:
Результаты, прямо скажем так, не очень. Стабилизатором это назвать язык не поворачивается.
Далее я нагрузил стабилизатор 25 Омным резистором и картина полностью преобразилась:
Далее я решил проверить зависимость выходного напряжения от тока нагрузки, для чего задал входное напряжения 15В, подстроечным резистором выставил выходное напряжение около 5В, и выход нагрузил переменным 100 Омным проволочным резистором. Вот что получилось:
Ток более 0,8А получить не удалось, т.к. начало падать входное напряжение (БП слабый). В результате этого тестирования, стабилизатор с радиатором нагрелся до 65 градусов:
Для проверки работы стабилизатора тока, была собрана следующая схема:

Вместо переменного резистора я использовал постоянный, вот результаты тестирования:
Стабилизация по току тоже хорошая.
Ну и как обзор может быть без сжигания героя? Для этого я собрал снова стабилизатор напряжения, на вход подал 15В, выход настроил на 5В, т.е. на стабилизаторе упало 10В, и нагрузил на 0,8А, т.е. на стабилизаторе выделялось 8Вт мощности. Радиатор убрал.
Результат продемонстрировал на следующем видео:
Тюнинг ВАЗ 2109
Всем хорош способ подключения светодиодов, описанный в предыдущей статье, за исключением одного: при изменении оборотов двигателя напряжение бортовой сети автомобиля может изменяться. При этом яркость светодиодов также будет «плавать», что не совсем хорошо, да и внешний вид светодиодной подсветки страдает. Поэтому хотелось бы подключать светодиоды через устройство, которое при различном поданном на него напряжении будет выдавать одинаковый ток.
Напомним, что светодиод представляет из себя прибор, питаемый током (а не напряжением, как многие ошибочно считают).
Так вот, такое решение существует в природе, и оно очень компактно и стоит копейки. Оно называется драйвер, и представляет из себя стабилизатор LM317, имеющий вид микросхемы с тремя ножками. Также ее очевидное преимущество для начинающих автоэлектриков – ее достаточно сложно спалить.

Для ее использования в качестве драйвера питания групп светодиодов в автомобиле ее нужно включить в режиме стабилизации тока по следующей схеме:

Как видим, на схеме кроме самого стабилизатора присутствует резистор R1, номинал которого нам нужно подобрать для того, чтобы на выходе схемы получить стабильный ток в 20 мА, ну или сколько нужно в зависимости от параметров светодиодов.
Поступаем следующим образом. Нам понадобится переменный резистор с полным сопротивлением порядка 0,5 кОм, и мультиметр. Подключив центральный и один из крайних выводов переменного резистора к мультиметру в режиме измерения сопротивления, вращением ручки резистора добиваемся максимального его сопротивления. Это будет одно из крайних положений ручки.
Затем собираем из наших деталей вот такую схему. Как несложно заметить она повторяет схему подключения драйвера, и резистором служит в ней наш переменный резистор.

Теперь переключаем мультиметр в режим измерения тока, подаем напряжение, и вращая ручку переменного резистора, добиваемся установления в цепи тока в 20 мА.
Далее питание отключается, переменный резистор из схемы извлекается, и замеряется его сопротивление. И вместо него в схему впаиваем постоянный резистор полученного сопротивления. Все, наш драйвер готов.
Количество запитываемых от стабилизатора светодиодов желательно подбирать так, чтобы на стабилизаторе оставалось как можно меньше напряжения для снижения мощности, рассеиваемой на самом драйвере, особенно при больших токах. Если ваши светодиоды рассчитаны на потребление тока более 350 мА, микросхему нужно разместить на алюминиевый радиатор для улучшения теплоотдачи.
Также корпус микросхемы имеет контакт со своей средней ножкой, так что ее нужно изолировать от кузова автомобиля. Сама такая микросхема понижает напряжение, которое подается на светодиоды на 2-3В, так что на выходе будет 11-12В, это стоит учитывать.
Вот и все ваш стабилизатор (драйвер) готов, можно подключать светодиоды. При стабилизированном питании они прослужат гораздо дольше.
- 5
- 4
- 3
- 2
- 1
(4 голоса, среднее: 4.8 из 5)
Доработка реле контроля исправности ламп под светодиоды
Светодиоды в фонарях заднего хода.Фотоотчет
Построение мощных регулируемых блоков питания
Внутренний транзистор lm317 недостаточно мощный, для его увеличения придется использовать внешние дополнительные транзисторы. В данном случае выбираются компоненты без ограничений, потому что управление ими требует намного меньших величин токов, которые микросхема вполне способна предоставить.
Регулируемый блок питания lm317 с внешним транзистором не сильно отличается от обычного включения. Вместо постоянного R2 устанавливается переменный резистор, а база транзистора подключается на вход микросхемы через дополнительный ограничивающий резистор, запирающий транзистор. В качестве управляемого используется биполярный ключ с проводимостью p-n-p. В таком исполнении микросхема оперирует токами порядка 10 мА.
При проектировании двухполярных источников питания потребуется использовать комплементарную пару этой микросхемы, которой является lm337. А для увеличения выходного тока применяется транзистор с проводимостью n-p-n. В обратном плече стабилизатора компоненты подключаются таким же образом, как и в верхнем. В качестве первичной цепи выступает трансформатор или импульсный блок, что зависит от качества работы схемы и ее эффективности.
























































